近日,2025年度鹽城市職工科技創新優秀項目名單正式揭曉,循環農業公司憑借“一種農業廢棄物分離的集成工藝”,成功入選鹽城市職工先進操作法優秀項目榜單。這一榮譽是公司在農業廢棄物資源化利用領域創新成果的又一重要認可,充分彰顯了公司在循環農業技術研發與產業實踐中的硬核實力。
直面瓶頸,研發分離全新模式
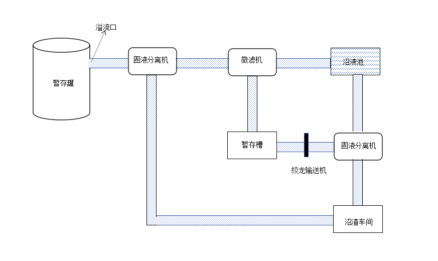
農業廢棄物的高效處置與資源化循環利用,是推動農業綠色循環發展的關鍵課題。循環農業公司年處理畜禽糞污量達15萬—17萬噸,年產沼液15萬—18萬噸。原有沼液固液分離工藝存在固形物含量高、易腐蝕設備和堵塞管道的痛點,成為制約企業發展的難題。直面發展瓶頸,公司迅速組建研發團隊開展技術攻關,對沼液固液分離工藝進行系統性改造升級,成功研發出農業廢棄物分離集成裝置及配套工藝,構建起“兩級分離、分類利用”的全新處理模式。

工藝升級,實現生態經濟雙贏
相較于原工藝4.0%左右的沼液固形物含量,新工藝通過“微濾機初級分離+固液分離機深度分離”的雙級分離流程,大幅降低了沼液池中沼液固形物平均含量,不僅有效解決了設備腐蝕、管道堵塞的問題,更將沼液池清理周期從原先的2年/次延長至10年/次,每年可節約清理費用約4.5萬元。此次工藝升級實現了農業廢棄物的“變廢為寶”,每年可新增7000噸含水率25%—30%的沼渣,經加工可制成2600噸商品有機肥,按市場售價測算,年增利潤約45萬元,實現了生態效益與經濟效益的雙重提升。

專利加持,打造行業推廣范本
據悉,該項創新成果早已形成自主知識產權,于2022年12月完成研發后,便成功申報國家實用新型專利,2023年7月正式獲得國家實用新型專利授權。此次入選市級職工先進操作法優秀項目,是對該工藝實用性、創新性、推廣價值的權威肯定,也為行業農業廢棄物資源化利用提供了可復制、可推廣的技術范本。
。
?


深耕細作,注入綠色發展動力
下一步,循環農業公司將持續深耕農業循環經濟領域,以科技創新為引擎破解產業發展難題,不斷優化農業廢棄物資源化利用技術,推動工藝升級與科技成果轉化,全力推動更多農業廢棄物實現資源化、產業化利用,為鹽港農業綠色高質量發展注入更多循環動力。
上一篇:> > 鹽城港集團掀起學習宣傳黨的二十屆四中全會精神熱潮(三)
下一篇:> > 轉載丨多措并舉激發海洋經濟新動能